ECO Fieldbus Kuplörü, proses görüntüsünde düşük veri genişliğine sahip uygulamalar için tasarlanmıştır. Bunlar genellikle dijital proses verisini veya sadece düşük hacimli analog proses verisini kullanan uygulamalardır.
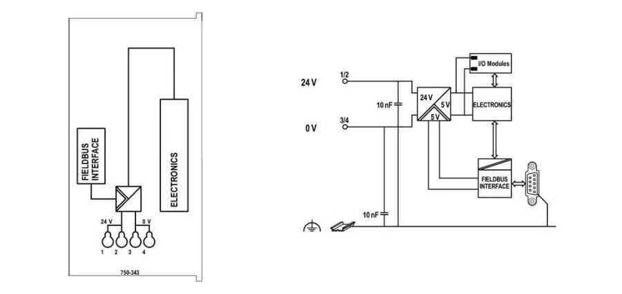
Sistem beslemesi doğrudan kuplör tarafından sağlanır. Sahada tedarik, ayrı bir besleme modülü aracılığıyla sağlanır.
Başlarken kuplör, düğümün modül yapısını belirler ve tüm girişler ile çıkışların proses görüntüsünü oluşturur. Adresleri optimize etmek için, sekizden küçük bit genişliğine sahip I / O modülleri bir baytta gruplanır.
Ayrıca, mevcut kontrol uygulamasını değiştirmek zorunda kalmadan I / O modüllerini devre dışı bırakmak ve bağlı sinyallere göre düğümün görüntüsünü değiştirmek mümkündür.
Arıza teşhisi konsepti EN 50170'e uygun olarak kimlik ve kanala ilişkin arıza teşhisini baz alır. Bu sayede üreticiye has arıza teşhisi verilerini değerlendirmek için modüllerin programlanması ihtiyacı ortadan kalkar.


.png)