ECO Fieldbus Kuplörü, proses görüntüsünde düşük veri genişliğine sahip uygulamalar için tasarlanmıştır. Bunlar genellikle dijital proses verisini veya sadece düşük hacimli analog proses verisini kullanan uygulamalardır.
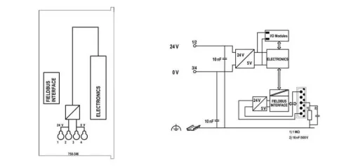
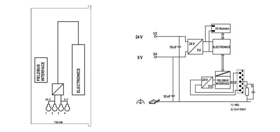
Sistem beslemesi doğrudan kuplör tarafından sağlanır. Sahada tedarik, ayrı bir besleme modülü aracılığıyla sağlanır.
Device Net Fieldbus Kuplörü, bağlı tüm I / O modüllerini algılar ve yerel bir işlem görüntüsü oluşturur.
İşlem görüntüsü, Device Net fieldbus üzerinden kontrol sisteminin belleğine aktarılabilir.
Yerel proses görüntüsü, alınan veri ve gönderilecek veri olmak üzere iki veri bölgesine ayrılır. İşlem verileri, daha sonraki işlemler için Device NetTM üzerinden bir kontrol sistemine gönderilebilir. İşlem çıkış verileri Device Net TM üzerinden gönderilir
Analog modüllerin verisi, modüllerin kuplöre bağlandığı sıraya göre otomatik olarak oluşturulan proses görüntüsünde saklanır. Dijital modüllerin bitleri byte şeklinde gönderilir ve analog veriye eklenir. Dijital I / O bilgisi miktarı sekiz biti aşarsa, bağlayıcı otomatik olarak yeni bir bayt ile başlar.


.png)