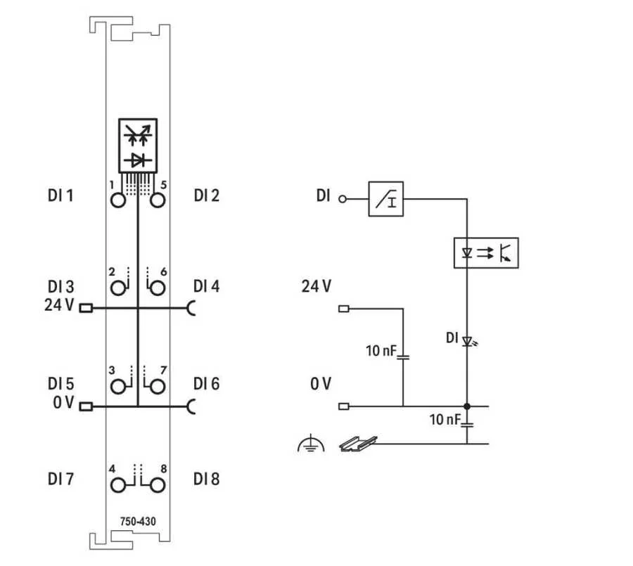
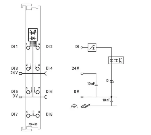
Bu dijital giriş modülü, yalnızca 12 mm (0,47 inç) genişliğinde sekiz kanal içerir. Dijital saha cihazlarından (ör. Sensörler) kontrol sinyallerini alır.
Her giriş modülünde bir gürültü bastırma filtresi bulunur.
Saha ve sistem düzeyleri elektrik yalıtımlıdır.


.png)