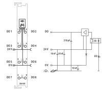
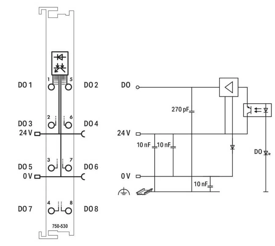
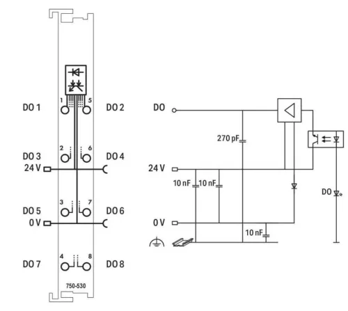
Bu dijital çıkış modülü, yalnızca 12 mm (0,47 inç) genişliğinde sekiz kanal içerir.
Modül, otomasyon cihazından gelen kontrol sinyallerini bağlı aktüatörlere iletir.
Tüm çıkışlar kısa devre korumalıdır.
Saha ve sistem düzeyleri elektrik yalıtımlıdır.


.png)